
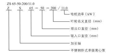
>蝸殼水體與水脹成型工藝,保障卓越水力性能
>套軸直連傳動,穩定高效
>全不銹鋼過流部件,清潔無污染,更具耐腐性能
>供水:水廠過濾、輸送及分區送水和主管增壓
>工業增壓:流程水系統、清洗系統
>工業液體輸送:鍋爐給水、冷凝系統、冷卻和空調系統、機床配套、弱酸堿輸送
>水處理:蒸餾系統或分離器、游泳池等
>農田灌溉、醫藥衛生
下列說明適用于樣本所示的曲線 >所有曲線都是基于電壓為3x380v,電機在恒速2900rpm或2950rpm時的測量值 >試驗用介質為溫度在20℃,不含有任何固體雜質的清水
>介質溫度:-20℃至+100℃ >環境溫度最高+40℃ >最高海拔1000m >系統最高壓力10 bar
|
|